EVF série 300 est une gamme de dispositifs de contrôle au design élégant pour la gestion de différents types de fours électriques.
Ils sont disponibles dans la version splittée avec interface utilisateur composée d'un afficheur de dimensions supérieures à la moyenne (avec icônes de fonction), 11 touches tactiles et indice de protection IP65 pour faciliter le nettoyage.
Certains dispositifs de contrôle sont en mesure de gérer de façon indépendante la puissance distribuée au ciel et la puissance distribuée à la sole ou la température de la voûte et celle de la sole, pour gérer différents types de fours électriques.
D'autres dispositifs disposent également de la gestion complète de la buée (génération, injection et évent), en modalité automatique et manuelle, des fonctions “mise sous tension programmée hebdomadaire”, “minuterie de cuisson”, “programmes” (pour mémoriser les sélections de cuisson dans un programme, dans le but de pouvoir le sélectionner et l'exécuter par la suite) et de stratégies pour les économies d'énergie (en modalité locale et centralisée).
L'installation à l'arrière du panneau à l'aide d'une bande adhésive double face permet de positionner l'interface utilisateur au ras du panneau, pour une intégration parfaite avec le design de l'unité.
EVF 300 - EVF318J9 - Fours électriques pour rôtisseries
                    
                    EVF318J9
                
                                
        
            
        
            Dispositifs de contrôle pour four électrique de rôtisseries, pour le pain et la pizza, avec des touches à effleurement, dans la version splittée
Dimension: Splittée
Alimentation: 230 VAC
Entrées sondes: 3
Entrées 1/0: 4
Relais: 8
 NOTICE EVF318J9
NOTICE EVF318J9
Description
Détails du produit
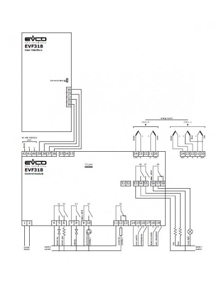
- Entrée sonde - N°1
- 7) Sonde cellule J/K
- Entrée sonde - N°2
- 4) Sonde de la sole (J/K)
- Entrée sonde - N°3
- Sonde 2 (J/K)
- Entrée numérique (on/off) - N°1
- Multifonction
- Entrée numérique (on/off) - N°2
- Micro-interrupteur porte
- Entrée numérique (on/off) - N°3
- Absorption électrique
- Entrée numérique (on/off) - N°4
- Protection thermique
- Sortie relais - N°1
- 9) Voûte - 8 A
- Sortie relais - N°2
- 5) Sole
- Sortie relais - N°3
- 3) Injection de buée - 8 A
- Sortie relais - N°4
- 3) Oura - 8A
- Sortie relais - N°5
- Défaut injection de buée - 8 A
- Sortie relais - N°6
- Eclairage ambiant - 16 A
- Sortie relais - N°7
- Défaut hotte aspiration - 16 A
- Sortie relais - N°8
- Défaut on/stand by - 8 A
- Port de communication
- RS-485 Modbus
 TTL MODBUS pour clé de programmation EVKEY et pour d'autres produits EVCO.
- Autres caractéristiques : N°1
- horloge intégrée
- N°2
- vibreur sonore d'alarme
- N°3
- Fonction "minuterie de cuisson"
- N°4
- gestion indépendante de la puissance distribuée à la voûte et de la puissance distribuée à la sole
- N°5
- Gestion indépendante de la température de la voûte et de la température de la la sole
- N°6
- Fonction "mise sous tension programmée hebdomadaire"
- N°7
- Fonction "programmes"
- N°8
- Fonction économies d'énergie
- N°9
- fonction "réchauffage rapide"
Reviews
No reviews
                     
                         
                     
                     
                